Ningbo Richge Technology Co., Ltd.
Ningbo Richge Technology Co., Ltd.
Produk
FN18 12KV 3 fase geng geng yang dioperasikan sakelar beban udara dengan perangkat pembumian dan sakelar sekering nalf
  • FN18 12KV 3 fase geng geng yang dioperasikan sakelar beban udara dengan perangkat pembumian dan sakelar sekering nalfFN18 12KV 3 fase geng geng yang dioperasikan sakelar beban udara dengan perangkat pembumian dan sakelar sekering nalf
  • FN18 12KV 3 fase geng geng yang dioperasikan sakelar beban udara dengan perangkat pembumian dan sakelar sekering nalfFN18 12KV 3 fase geng geng yang dioperasikan sakelar beban udara dengan perangkat pembumian dan sakelar sekering nalf

FN18 12KV 3 fase geng geng yang dioperasikan sakelar beban udara dengan perangkat pembumian dan sakelar sekering nalf

Model:FN18-12DR
Sakelar beban FN18 dan kombinasi sakelar pemuatan sakelar adalah sakelar beban bertegangan tinggi, berkinerja tinggi yang menggabungkan pemadaman busur terkompresi dan pemadaman busur yang diproduksi gas. Kombinasi sakelar dan sekering beban menggabungkan keunggulan sakelar beban dengan sekering untuk mengganti arus beban apa pun ke arus pemecah terukur dari sakelar beban, dan untuk mengganti apa pun yang berlebihan ke arus pemecahan sirkuit pendek yang dinilai dari kombinasi dengan menggunakan pengoperasian sekering dan impingnya. Ini digunakan dalam distribusi daya tiga fase dari tegangan AC 50Hz yang dinilai 12kV dan pengenal arus 630A ESP untuk jaringan cincin daya di kota peningkatan konstruksi kerja bangunan bertingkat tinggi dan fasilitas publik sebagai produk yang ideal untuk melindungi gardu paket dan transformatornya memiliki fitur desain dampak operasi sederhana yang sederhana.

FN18 12KV 3 fase geng geng yang dioperasikan sakelar beban udara dengan perangkat pembumian dan sakelar sekering nalf

     Kami berkomitmen untuk mengembangkan sakelar beban, outdoor high voltage auto recloser, pemutus vakum tegangan indoor yang lebih dekat dengan kebutuhan konsumen dan memberi konsumen produk yang lebih baik. Kami selalu menganggap masyarakat yang memberi penghargaan sebagai berkah dan mengambil kemakmuran dan revitalisasi tanah air sebagai tanggung jawab kami sendiri. Perusahaan kami mengambil reputasi perusahaan dan kualitas staf kami sebelum pengembangan perusahaan sebagai jaminan pengembangan kami. Kami bersikeras pada gagasan sains dan teknologi adalah kekuatan produktif pertama. Dengan skil teknis kami, manajemen yang efisien dan produk-produk berkualitas tinggi, kami telah memenangkan pujian dari pelanggan kami dengan barang-barang kami yang hemat biaya.

      FN18- 口 adalah tujuan umum, tiga kutub, sakelar break yang menawarkan pemilik switchgear dan perakitan keuntungan dari teknologi interupsi canggih dan kinerja yang terbukti dan dapat diandalkan dalam desain yang ringkas. Sakelar ini tersedia untuk menempati perakitan sebagai blok bangunan untuk aplikasi switchgear yang dipasang di logam dan padat dalam peringkat dari 12-40,5 kV.

Sakelar FN18 standar mencakup kerangka baja tugas berat dengan isolator stand-off, sistem pemadam busur tipe puffer yang unik, mekanisme operasi dan komponen pembawa saat ini, termasuk gangguan tipe blade dengan engsel cor dan konektor rahang.

Aksesori dan fitur opsional meliputi berbagai pegangan pengoperasian, operator motor, sakelar tambahan, perangkat perjalanan shunt, pangkalan sekering, tersandung sekering mekanis, sakelar grounding, interlocking pintu mekanis dan interlocking utama.








Info dasar.



Struktur



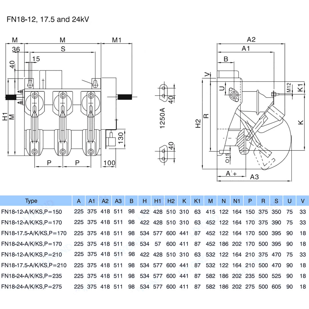
Parameter teknis


Model & Gambar






FAQ

T: Bisakah saya memiliki harga produk Anda?

A: Selamat datang. Silakan kirim pertanyaan kepada kami di sini. Kami akan membalas Anda dalam waktu 24 jam.

T: Dapatkah saya mendapatkan sampel sebelum pesanan curah?

A: Ya, kami menyambut pesanan sampel untuk menguji dan memeriksa kualitas. Sampel campuran dapat diterima.

T: Bisakah kita mencetak nama logo/ perusahaan kita pada produk?

A: Ya, tentu saja, kami menerima OEM, kemudian membutuhkan Anda untuk memberikan otorisasi merek kepada kami.

T: Apakah Anda menerima kustomisasi produk?

A: Ya, tentu saja, berikan gambar atau parameter tertentu, kami akan mengutip Anda setelah evaluasi.

T: Apa waktu tunggu?

A: Waktu utama tergantung pada jumlah yang dipesan, umumnya dalam 7-20 hari setelah menerima pembayaran.

T: Apa persyaratan perdagangan Anda?

A: Kami menerima EXW, FOB, CIF, FCA, dll.

T: Apa metode pembayaran Anda?  

A: Kami menerima T/T, Western Union, Paypal, dll.

T: Apakah Anda memeriksa produk jadi?

A: Ya, setiap langkah produksi dan produk jadi akan keluar inspeksi oleh Departemen QC sebelum pengiriman. Dan kami akan memberikan laporan inspeksi barang untuk referensi Anda sebelum pengiriman

T: Bagaimana menyelesaikan masalah kualitas setelah penjualan?

A: Ambil foto masalah kualitas dan kirimkan kepada kami untuk pemeriksaan dan konfirmasi kami, kami akan membuat solusi yang puas untuk Anda dalam waktu 3 hari.



Pabrik


Sertifikat




Tag Panas: FN18 12KV 3 fase geng geng yang dioperasikan sakelar beban beban udara dengan perangkat pembumian dan sakelar sekering nalf, cina, produsen, pemasok, pabrik, harga murah, kualitas, penjualan terbaru, canggih
mengirimkan permintaan
Info kontak
Untuk pertanyaan tentang switchgear tegangan rendah, isolator tegangan tinggi, saklar pembumian tegangan tinggi, atau daftar harga, silakan tinggalkan email Anda kepada kami dan kami akan menghubungi Anda dalam waktu 24 jam.
X
Kami menggunakan cookie untuk menawarkan Anda pengalaman penelusuran yang lebih baik, menganalisis lalu lintas situs, dan mempersonalisasi konten. Dengan menggunakan situs ini, Anda menyetujui penggunaan cookie kami. Kebijakan Privasi
Menolak Menerima